GKGX-10(6)礦用一般型消弧保護柜
消弧保護柜適用于3-3.5KV三相非直接接地系統中,用于消除和限制過電壓保護,提高供電系統的可靠性。該產品可取代傳統的PT柜。
一、型號含義:

二、基本參數
額定電壓:10kV\6KV
額定電流:50A-200A
防護等級:IP54
控制電壓:AC/DC220V±10%
通訊接口:RS485或RS232
通訊協議:MODBUS
三、使用條件:
1、環境溫度:-30℃~+60℃;
2、大氣壓力:80~110KPa
3、空氣相對濕度:90%(25℃)50%(40℃)
4、海拔高度<2000m
5、不得有爆炸危險的介質,周圍環境不得含有腐蝕性和破壞絕緣的導電介質和氣體。
四、產品用途:
我國3-35KV電力系統中存在如下幾種過電壓:操作過電壓、諧振過電壓、雷擊產生的大氣過電壓、單相接地產生的弧光過電壓等。這些故障的產生,會導致電纜放炮,電機變壓器擊穿、避雷器爆炸、電壓互感器燒毀等事故,繼而有可能造成事故擴大,發展為相間短路。
針對目前中壓電力系統過電壓的狀況,我公司研制生產了系統消弧消諧及母線保護柜,該柜可消除系統中過電壓保護元件及裝置的保護死區,優化系統過電壓保護特性,同時配合公司生產的弧光保護裝置,作為消弧消諧的后備保護,快速切斷短路的故障點,使系統正常運行得以保證。
五、產品工作原理:
產品的消弧控制器在系統正常運行時,不斷檢測PT提供的電壓信號,一旦系統發生PT斷線,單相接地時,PT上的開口三角電壓升高,微機控制器信號啟動,并根據PT二次電壓的變化,判斷故障的類型和相別。
如果是PT單相斷線故障,則微機控制器輸出開關量接點信號,指示工作人員進行處理。如果是單相接地故障,或是單相弧光間歇性接地故障,則微機控制器發出信號,也可根據用戶要求,使真空接觸器快速動作將弧光接地轉化為穩定的金屬性接地,使故障點的電弧立即熄滅,同時徹底消除了弧光接地過電壓。
由PT斷線,系統接地,諧振過電壓等產生的故障采用上述措施,另配備我公司生產的大容量綜合過電壓保護器,能有效的抑制系統過電壓等故障的發生。圖示如下:

由于電力系統產生的故障原因是復雜的,當上述措施不能湊效時,則引入電弧光保護系統作為消弧消諧裝置的后備保護。
電弧光的危害是極大地,開關柜發生短路的弧光的功率達到100MW,電弧燃燒所產生的能量與電弧的燃燒時間及短路電流變化值是指數倍增加。燃燒產生的高溫高壓將會逐步摧毀元器件、銅排以及成列的開關及火燒連營現象,同時對人體也會產生傷害。
要保證設備不受結構性損傷,必須盡快縮短切除時間。傳統的變壓器后備過流保護,典型的保護動作時間為1.2s-2s,饋線速斷保護的典型的保護動作時間為300ms-500ms。高阻抗母線差動保護典型的保護動作時間為300ms-500ms。上述保護的特點就是動作時間太慢,而電弧光母線保護裝置動作時間為20ms,否則會產生不可修復的元器件損壞,從而延長故障修復時間。
公司生產的HR-DHG-G型電弧光保護系統,采用全數字化設計,配置靈活、動作精度高、動作速度快、保護原理簡單合理、功能強大、并有記憶功能,能全面記錄故障的信息。
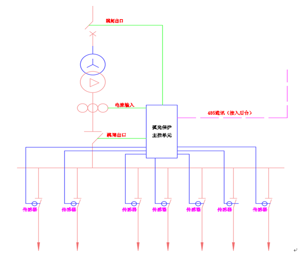
保護系統由主控單元、弧光采集單元和弧光傳感器組成。如下圖所示:

信號和采集由弧光采集和零序電流采集組成。當系統出現弧光短路故障后,由安裝在開關柜母線室內的弧光探頭為光感應元件,采集到突然增加的光強,由弧光傳感器將弧光信號特有的光譜信息,在探頭處將光信號轉換成電信號,輸出相應的電流信號,送至弧光保護主控單元進行數控運算。
當故障發生后,由于故障點破壞了系統的平衡導致總進線柜的零序電流不平衡,則輸出零序電流信號,該信號送至主控單元,進行數據運算,作用于開關柜總進線,切斷故障點。
綜上所述,由于電子系統配備了消弧、消諧、母線弧光保護柜,取代了原有的PT柜,除完成PT柜的檢測,局部保護功能外,對小電流信號接地,抑制過電壓、PT斷線、系統接地、弧光間隙性接地、電壓諧振過電壓都起到了很好的作用。同時配備電弧光母線保護控制裝置,系統的保護功能更加完善,極大的提高了供電系統的可靠性。